易造新聞
浪涌保護器怎么選型和接線?——一篇文章兩個知識點【易造防雷】
浪涌保護器怎么選型和接線,一篇文章告訴你兩個知識點——選型和接線。在內部防雷越來越重視的今天,浪涌保護器的重要性也被逐漸挖掘出來,而隨著相關電子設備對防雷要求日益嚴格,浪涌保護器的選型問題也成為了重中之重,現在從事防雷行業多年的易造小編就來告訴你,浪涌保護器選型和接線怎么辦。
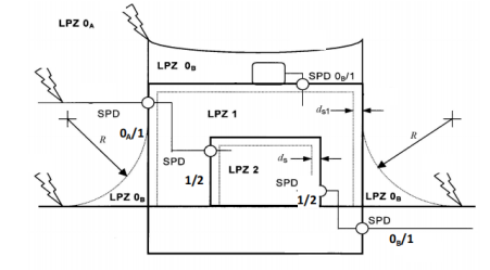
浪涌保護器怎么選型和接線。進入建筑物的交流供電線路,在線路的總配電箱等LPZ0A或LPZ0B與LPZ1區交界處,應設置I類試驗的浪涌保護器或II類試驗的浪涌保護器作為一級保護;在配電線路分配電箱、電子設備機房配電箱等后續防護區交界處,可設置II類或III類試驗的浪涌保護器作為后級保護;特殊重要的電子信息設備電源端口可安裝II類或III類試驗的浪涌保護器作為精細保護。使用直流電源的信息設備,視其工作電壓要求,宜安裝適配的直流電源線路浪涌保護器。

浪涌保護器一二三級、T1級T2級的含義:
① 一級浪涌保護器,按國標都是指的是T1試驗的浪涌保護器。
② 二級浪涌保護器,按國標指的是T2試驗≥40kA的浪涌保護器。
③ 三級浪涌保護器,一般指的是20kA的浪涌保護器。
④ T1級指的是T1試驗等級,測試波形為10/350us,主要參數用沖擊電流Iimp標識;T2級指的是T2試驗等級,測試波形為8/20us,參數用最大放電電流Imax和標稱放電電流In標識
浪涌保護器怎么選型和接線。浪涌保護器的最大持續運行電壓不應小于國標50057中表J.1.1所規定的最小值;在電涌保護器安裝處的供電電壓偏差超過所規定的10%以及諧波使電壓幅值加大的情況下,應根據具體情況對限壓型浪涌保護器提高表J.1.1所規定的最大持續運行電壓最小值。

浪涌保護器怎么選型和接線。浪涌保護器通流容量/放電電流(Iimp,Imax,In)的選擇:
配電系統按標準要求應采用分級配置,第一級保護應能承受絕大部分雷電流,第二級泄放殘余雷電流,限制設備端的殘余電壓,同時與第一級保護配合。浪涌保護器一般是并聯安裝,不受系統的功率影響。
浪涌保護器怎么選型和接線。浪涌保護器在選型時一定要看清他的分級,這是選型時的一大重點。好了,關于浪涌保護器的選型和接線就是如此了,想要更深入了解的,請致電易造馮經理13386511449(微信同號)。
-End-
易造防雷浪涌保護器的主要優勢:
易造復合型防雷電源SPD專用浪涌保護器,20年設計壽命,一體式組合低壓電源防雷器小體積大通流,低殘壓、高TOV耐受1800V;MG串聯技術,0漏流0續流;密封結構無外泄電弧,不起火。
易造三相、單相、混合型防雷浪涌模塊采用鏈式放電技術,實現了防雷SPD的能量自動協調功能,安裝時無需考慮兩級電源交流SPD間的距離,t1、一類、一級SPD防雷器可以直接安裝于t2、ii、二級防雷浪涌保護器后端,安裝更快捷!
易造國產優質浪涌保護器品牌廠家,外殼采用PA66高阻燃絕緣防護材料,符合UL94V-0 RoHS REACH認證,一體式復合型組合設計防震防潮耐高溫,易造低壓防雷電源專用防雷器、交流雷電雷擊電涌SPD模塊等浪涌保護器廣泛應用于家用、配電箱、配電柜、消防、光伏、通訊、設備、系統、機房、電網、加油站、變電所、工廠、小區、電梯、控制柜、工業、新能源、通訊、建筑、軌道交通、石油石化等多個領域。
杭州易造是國家高新技術企業、杭州市“雛鷹計劃”企業,通過了ISO9001、ISO14001、ISO45001、3C等質量管理體系認證,國內專業電源防雷設備生產廠家,擁有全套風電浪涌保護器生產制作技術。主要生產一體式、復合型、單相、三相、兩相、直流、混合型等款式,提供不同配電系統對一級浪涌保護器、二級浪涌保護器的1PN、2P、3P、3PN、4P等全系列電源防雷模塊,SPD通過了UL、CSA、TUV、CQC、CE等權威認證,1500+規格型號可選擇,滿足所有低壓設備的電涌防護要求。

相關文章:
14. 浪涌保護器漏電流是越小越好嗎? 0漏電流的SPD有嗎?
18. 浪涌保護器安裝時需要注意的一個距離-這個點一定要注意
20. 浪涌保護器接線圖—專業防雷解答
25. ul1449認證的浪涌保護器-主回路脫扣裝置防雷更穩定
28. 光伏浪涌保護器為什么使用Y型結構-點擊了解其中的密碼
此文關鍵詞: 浪涌保護器怎么選型和接線
聯系易造
聯系易造
CONTACT EYZAO
咨詢熱線:133-8651-1449
固定電話:0571-89721333
公司郵箱: eyzao@eyzao.com
營銷中心:浙江省杭州市蕭山區錢江世紀城寧一路9號
我要留言
LEAVE A MESSAGE
推薦產品
產品資訊MORE
2022.10.24
2023.02.06
2023.05.21
2022.06.14
2022.11.30
2022.09.29
2022.12.02
2023.06.27
2024.02.29
2023.01.01
用戶評論
我要評論






